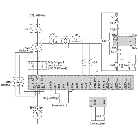
gama de produse: Altivar Soft Starter ATS480 Tip produs sau componenta: Declansator lent destinatie produs: Motoare asincrone aplicatie specifica produsului: Proces și infrastructuri nume scurt al dispozitivului: ATS480 numar faze in retea: 3 faze categorie de utilizare: AC-3A AC-53A Ue tensiunea de alimentare cu energie electrica: 208...690 V - 15...10 % frecventa de alimentare: 50...60 Hz - 20...20 % [Ie] curent nominal de utilizare: Sarcini normale 110,0 A 40 °C) curentul nominal in regim de functionare intensiva: 88,0 A at 40 °C pentru Sarcini grele grad de protectie IP: IP20 putere motor kW: 30,0 kW la 230 V In linia de alimentare a motorului serviciu normal 22,0 kW la 230 V In linia de alimentare a motorului pentru sarcini grele 55,0 kW la 400 V In linia de alimentare a motorului serviciu normal 45,0 kW la 400 V In linia de alimentare a motorului pentru sarcini grele 55,0 kW la 440 V In linia de alimentare a motorului serviciu normal 45,0 kW la 440 V In linia de alimentare a motorului pentru sarcini grele 75,0 kW la 500 V In linia de alimentare a motorului serviciu normal 55,0 kW la 500 V In linia de alimentare a motorului pentru sarcini grele 75,0 kW la 525 V In linia de alimentare a motorului serviciu normal 55,0 kW la 525 V In linia de alimentare a motorului pentru sarcini grele 90,0 kW la 660 V In linia de alimentare a motorului serviciu normal 75,0 kW la 660 V In linia de alimentare a motorului pentru sarcini grele 90,0 kW la 690 V In linia de alimentare a motorului serviciu normal 75,0 kW la 690 V In linia de alimentare a motorului pentru sarcini grele 55,0 kW la 230 V la bornele delta ale motorului serviciu normal 45,0 kW la 230 V la bornele delta ale motorului pentru sarcini grele 90,0 kW la 400 V la bornele delta ale motorului serviciu normal 75,0 kW la 400 V la bornele delta ale motorului pentru sarcini grele putere motor hp: 30,0 CP la 208 V serviciu normal 25,0 CP la 208 V pentru sarcini grele 40,0 CP la 230 V serviciu normal 30,0 CP la 230 V pentru sarcini grele 75,0 CP la 460 V serviciu normal 60,0 CP la 460 V pentru sarcini grele 100,0 CP la 575 V serviciu normal 75,0 CP la 575 V pentru sarcini grele card optional: Modul de comunicare pentru Profibus DP V1 Modul de comunicare pentru Modbus TCP/EtherNet/IP Modul de comunicare pentru reţea CANopen Modul de comunicare pentru CANopen Sub-D Modul de comunicare pentru stil deschis CANopen Modul de comunicare pentru PROFINET conexiune dispozitiv: In linia de alimentare a motorului La bornele delta ale motorului [Us] tensiunea circuitului de control: 110...230 V c.a. 50/60 Hz - 15...10 % putere aparenta: 0,09 kVA protectie integrata impotriva suprasarcinii motorului: Adevarat clasa de protetie termica a motorului: Clasa 10E tip de protectie: Defect fază linie Integrated thermal protection motor Protectie termica starter Suprasarcină de curent motor Subincărcare motor Timp de pornire excesiv, rotor blocat motor Pierderea de fază a motorului motor Pierdere de fază in alimentarea liniei de alimentare linie Pierdere de fază in alimentarea liniei de alimentare motor Protectie termica motor Limitarea curentului %In (5 x Ie maxim): 150…700 % [In] Rated current pwr loss specifctn: 110,0 A Putere disipata curent static independent: 25,0 W Putere disipata pe dispozitiv in functie de curent: 302,0 W standarde: IEC 60947-4-2 UL 60947-4-2 SR EN 60664-1 certificari produs: UE cULus CCC UKCA RCM EAC DNV ABS BV CCS marcaj: CE CCC UKCA EAC RCM CULus tensiune circuit de comanda: 24 V c.c. numar intrare discreta: 4 tip de intrare discreta: (STOP) logic inputs, 3500 Ohm (RUN) logic inputs, 3500 Ohm (DI3) programabil ca intrare logica, 3500 Ohm (DI4) programabil ca intrare logica, 3500 Ohm compatibilitate intrare: STOP intrare directă nivel 1 PLC conformitate cu IEC 61131-2 RUN intrare directă nivel 1 PLC conformitate cu IEC 61131-2 DI3 intrare directă nivel 1 PLC conformitate cu IEC 61131-2 DI4 intrare directă nivel 1 PLC conformitate cu IEC 61131-2 logica de intrare discreta: Intrare digitala programabila < 5 V numarul iesirii releu: 3 tip releu iesire: Ieşiri releu R1A 1 NO Ieşiri releu R1B 1 NO Ieşiri releu RIC NO/NC programabil curentul minim de comutare: 100 mA la 12 V c.c. pentru ieşiri releu curent maxim de comutatie: Ieşiri releu 2 A la 250 V c.a. Ieşiri releu 2 A la 30 V c.c. Ieşiri releu numar iesire discreta: 2 tip de iesire discreta: (DQ1) iesire digitala programabila <= 30 V (DQ2) iesire digitala programabila <= 30 V sistem de control acces: Colector deschis level 1 PLC conformitate cu IEC 65A-68 numarul intrarii analogice: 1 tip de intrare analogica: AI1/PTC Sonda de temperatura PTC/Pt 100 PTC2 Sonda de temperatura PTC/Pt 100 PTC3 Sonda de temperatura PTC/Pt 100 numarul iesirii analogice: 1 tip iesire analogica: Curent de ieşire AQ1 0...20 mA sau 0...10 V, impedanţă Port protocol de comunicatie: Serial Modbus tipul conectorului: 1 RJ45 legatura date de comunicare: Serial interfata fizica: RS 485 cu 2 fire rata de transmisie: 1200...256000 bit/s cadrul de transmisie: RTU format date: 8 biti, configurabil impar, par sau fara paritate tip de polarizare: Fara impedanta pentru serial Modbus numar de adrese: 0…227 pentru serial Modbus metoda de acces: Slave serial Modbus functie disponibila: Control extern pentru bypass-ului Preincalzire Extractia fumului Cascada multi-motor Al doilea set de parametrii motor Gestionarea utilizatorilor Intarirea porturilor si a serviciilor Inregistrarea evenimentelor de securitate Actualizare firmware securizata cibernetic Directie unica ecran de afisare disponibil: Adevarat pozitie de operare: Vertical +/- 10 grade inaltime: 290,0 mm latime: 190,0 mm adancime: 247,0 mm greutate neta: 8,3 kg compatibilitate electromagnetica: Emisii conduse şi radiate nivel A conforming to IEC 60947-4-2 Emisii conduse si radiate cu bypass nivel B conforming to IEC 60947-4-2 Unde oscilante amortizate nivel 3 conforming to IEC 61000-4-12 Descărcare electrostatică nivel 3 conforming to IEC 61000-4-11 Imunitate la tranzienţi electrici nivel 4 conforming to IEC 61000-4-4 Imunitate la interferenţe radioelectrice radiate nivel 3 conforming to IEC 61000-4-3 Impuls de tensiune/curent nivel 3 conforming to IEC 61000-4-5 Grad de poluare: Nivel 3 [Uimp] tensiune nominala de tinere la impuls: 6 kV [Ui] tensiunea nominala de izolatie: 690 V clasa de mediu (in timpul functionarii): Clasa 3C3 in conformitate cu IEC 60721-3-3-3 Clasa 3S2 in conformitate cu IEC 60721-3-3-3 umiditate relativa: 0…95 % fără condens sau picături de apă conformitate cu IEC 60068-2-3 temperatura ambientala de utilizare: 40…60 °C (cu declasarea curentului cu 2 % pe °C) -15…40 °C (fără declasare) temperatura ambietala pentru depozitare: -25…70 °C altitudinea de functionare: <= 1000 m fără declasare > 1000...4000 m cu declasarea curentului cu 1 % pe 100 m deformarea maxima sub sarcină vibratorie (in timpul functionarii): 1.5 mm la 2...13 Hz deformarea maxima sub sarcina vibratorie (in timpul depozitarii): 1.75 mm la 2...9 Hz deformarea maxima sub sarcina vibratorie (in timpul transportului): 1.75 mm la 2...9 Hz acceleratia maxima sub tensiune de vibratie (in timpul functionarii): 10 m/s² la 13...200 Hz acceleratia maxima sub sarcina vibratorie (in timpul depozitarii): 15 m/s² la 200...500 Hz 10 m/s² la 9...200 Hz acceleratia maxima sub sarcina vibratorie (in timpul transportului): 15 m/s² la 200...500 Hz 10 m/s² la 9...200 Hz acceleratia maxima in cazul unui impact de soc (in timpul functionarii): 150 m/s² la 11 ms acceleratia maxima sub sarcina de soc (in timpul depozitarii): 100 m/s² la 11 ms acceleratia maxima sub sarcina de soc (in timpul transportului): 100 m/s² la 11 ms
Ai cumparat sau primit acest produs? Spune si altora parerea ta.
Adauga o recenzie
Pentru a adauga o recenzie, va rugam sa va
autentificati
CADOURI GARANTATE
Cumpără de minim 250 RON și primești produse cadou din partea noastră.
SOLICITARE PUBLICARE SEAP/SICAP
Cont electrician
Avem plăcerea de a-ți prezenta programul nostru dedicat electricienilor, o oportunitate de a deveni partenerul nostru la
Materiale Electrice!
Odată intrat în acest program, te vei bucura de mai multe avantaje:
Reduceri exclusive. Prin înscrierea în programul nostru, vei avea acces la reduceri pentru majoritatea
produselor noastre. Acest lucru îți va permite să economisești o sumă substanțială de bani și să le oferi clienților tăi
preturi competitive. Lista de reduceri o poti vedea in contul tau -
https://www.materialeelectrice.ro/customer/electrician-discounts
Sistem avansat de ofertare către clientul final integrat în site. Iti oferim un sistem de ofertare
personalizabil pentru a facilita comunicarea cu clienții finali. Vei putea întocmi o oferta de preț cu preturile pe care
doresti sa le oferi clientilor tai. Ai libertatea de a stabili pretul final pe care doresti sa il oferi clientului tau ( pret
situat intre pretul oficial de site si pretul tau net de achizitie.
Program de loialitate. În cadrul programului de loialitate, vei acumula puncte în contul de electrician.
Aceste puncte vor putea fi ulterior folosite pentru a achiziționa alte produse sau pentru a reduce valoarea următoarei
comenzi. În acest fel, ești recompensat pentru achizițiile făcute de pe materialeelectrice.ro.
Punctele pot fii transformate in bani. În calitate de partener, vei putea factura catre noi contravaloarea
punctelor accumulate.
Activează contul de electrician în 3 pași simpli:
Pentru a putea avea un cont de electrician pe site-ul www.materialeelectrice.ro